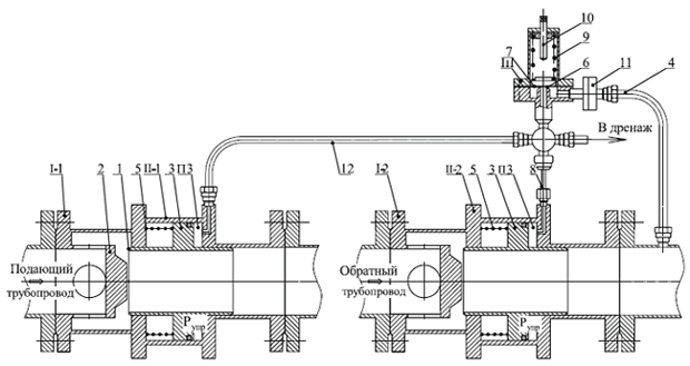
СИСТЕМЫ ЗАЩИТЫ (АЗТ-87)
Ду 40-200
ПРИНЦИП ДЕЙСТВИЯ
I-1, I-2 – отсечные клапаны;
II-1, II-2 – приводы отсечных клапанов;
III – управляющий клапан;
1 – седло;
2 – клапан;
3 – поршень;
4, 8, 12 – импульсные трубки;
5 – пружина привода;
6 – седло управляющего клапана;
7 – мембрана;
9 – пружина управляющего клапана;
10 – винт;
11 – фильтр.

Система защиты тепловых пунктов состоит из отсечного клапана I-1, устанавливаемого на подающем трубопроводе, отсечного клапана I-2, устанавливаемого на обратном трубопроводе, и управляющего клапана III. Отсечные клапаны I-1, I-2 аналогичны по конструкции и представляют собой нормально-открытые запорные клапаны встроенного типа с поршневыми приводами II-1 и II-2, соответственно. Основное отличие состоит в том, что установочное усилие возвратной пружины 5 в приводе отсечного клапана I-2 существенно больше, чем в приводе отсечного клапана I-1. Управляющий клапан III выполнен по схеме регулятора прямого действия «до себя». Направление потока рабочей среды через отсечные клапаны показано стрелками. Защита теплового пункта от аварийного повышения давления в обратном сетевом трубопроводе осуществляется путём отключения теплового пункта от подающего и обратного сетевых трубопроводов. Происходит это следующим образом. Рабочая среда под давлением в обратном сетевом трубопроводе Робр поступает по трубке 4 через фильтр 11 на вход управляющего клапана III. На чувствительном элементе управляющего клапана – мембране 7 происходит сравнение усилия от действия давления Робр на эффективную площадь мембраны с усилием пружины 9. При превышении давления Робр настроенного значения мембрана 7 преодолевает усилие пружины 9 и открывает проходное сечение в седле 6 управляющего клапана III. Рабочая среда под давлением Робр поступает через открытое седло 6 и трубки 8, 12 в полости П3 отсечных клапанов I-1, I-2, и поршни 3 отсечных клапанов перемещают подвижные сёдла 1 в сторону неподвижных клапанов 2 до полного закрытия. Причём из – за большего установочного усилия пружины 5 в отсечном клапане I-2, установленном на обратном трубопроводе, он закрывается позже чем отсечной клапан I-1. При уменьшении давления Робр в обратном сетевом трубопроводе ниже настроенного значения управляющий клапан перекрывает проходное сечение в седле 6. Отсечные клапаны при этом открываются, выдавливая рабочую среду из полостей П3 в дренаж через дроссель в дренажном штуцере (на рис. не показан). Открытие отсечных клапанов происходит в обратной последовательности: клапан I-2 открывается раньше чем клапан I-1. Таким образом производится безопасное отключение теплового пункта при аварийном повышении давления в обратном сетевом трубопроводе и его автоматическое подключение при устранении причины срабатывания.